К 32 колонны

Чертеж изделия:
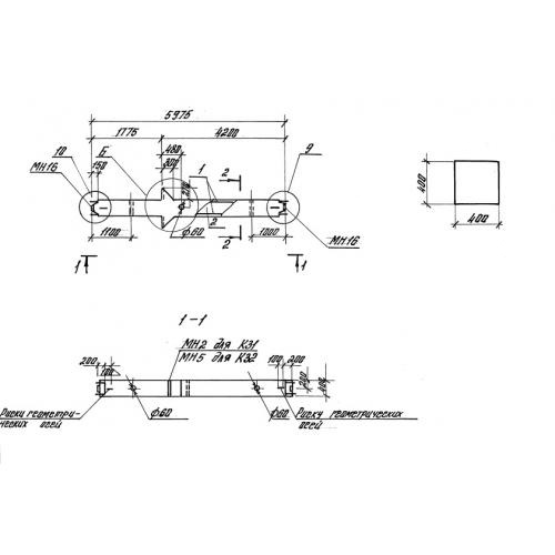
Характеристики изделия:
ПараметрЗначение
длина5975 мм
ширина400 мм
высота400 мм
масса2500 кг
нормативный документСерия 1.420-35.95

К 32 Колонны Серия 1.420-35.95.